产品概述
ZN63(VS1)真空断路器系列三相交流50Hz、额定电压12kV的户内高压开关设备,主要用于12kV电力系统中的发电厂、变电站及配电系统的控制和保护;尤其适用于要求额定工作电流下频繁操作或多次开断和关合短路电流的场所,具有极为优良的性能。产品可依据使用环境不同分为手车式、正装固定式和侧装固定式。分别适用于中置柜(KYN28)、固定柜(XGN)、环网柜(HXGN),可满足客户不同使用场合的要求。手车式ZN63基本类同VS1,广泛使用在KYN28系列中。本系列产品有不电流等级的设备方案,适时满足用户要求。基础上将主回路纵向排列后,可以完美配合负荷开关柜,无需母线转接等交叉连接,安装简单实用。
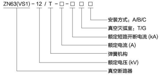
型号含义

注:真空灭弧室:T/G T-表示普通款筒式;G-表示固封极柱式
安装方式:A/B/C A-表示侧装固定式;B-表示正装固定式:C-表示手车式。
例如:ZN63-12/T1250-25-GC为手车式固封极柱真空断路器